![[干货]你必须知道的9种脉冲电子围栏联网方式](http://www.yyq16.com/uploads/allimg/190609/1226263109-0.png)
![[干货]你必须知道的9种脉冲电子围栏联网方式](http://www.yyq16.com/uploads/allimg/190609/1226263139-1.png)
目前防盗报警系统中的电子围栏报警,占市场主流的还是脉冲电子围栏系统,作为弱电施工人员对脉冲电子围栏报警系统有多少种联网方式你知道吗?知道电子围栏怎么跟视频监控联动吗?知道怎么走网络交换机信号吗?知道怎么走光纤网络吗?下面给大家一一介绍:
一、使用脉冲电子围栏专用键盘联网1、每一台脉冲电子围栏键盘最多可以连接16台单防区电子围栏主机(或者8台双防区电子围栏主机),单条RS485总线长度使用时不超过1200米。此时,信号线型号推荐使用:RVVP2*1.0或者RVS2*1.0,电源线型号推荐使用:RVV2*1.0或RVS2*1.0。
![[干货]你必须知道的9种脉冲电子围栏联网方式](http://www.yyq16.com/uploads/allimg/190609/12262C537-2.png)
![[干货]你必须知道的9种脉冲电子围栏联网方式](http://www.yyq16.com/uploads/allimg/190609/1226263139-1.png)
2、每一台脉冲电子围栏键盘最多可以连接16台单防区电子围栏主机(或者8台双防区电子围栏主机),如果RS485总线长度超过1200米时,可以在距离电子围栏控制键盘1200米处,增加一只RS485中继器,这时,总线长度又延长了1200米,即单条RS485总线使用时最长不超过2400米。此时,信号线型号推荐使用:RVVP2*1.5或者RVS2*1.5,电源线型号推荐使用:RVV2*1.5或RVS2*1.5。
![[干货]你必须知道的9种脉冲电子围栏联网方式](http://www.yyq16.com/uploads/allimg/190609/12262C630-3.png)
![[干货]你必须知道的9种脉冲电子围栏联网方式](http://www.yyq16.com/uploads/allimg/190609/1226263139-1.png)
1、每套脉冲电子围栏报警管理软件通过RS232/RS485转换模块后,最多可以连接16台单防区电子围栏主机(或者8台双防区电子围栏主机),单条RS485总线长度使用时不超过1200米。此时,信号线型号推荐使用:RVVP2*1.0或者RVS2*1.0,电源线型号推荐使用:RVV2*1.0或RVS2*1.0。
![[干货]你必须知道的9种脉冲电子围栏联网方式](http://www.yyq16.com/uploads/allimg/190609/12262B334-4.png)
![[干货]你必须知道的9种脉冲电子围栏联网方式](http://www.yyq16.com/uploads/allimg/190609/1226263139-1.png)
![[干货]你必须知道的9种脉冲电子围栏联网方式](http://www.yyq16.com/uploads/allimg/190609/12262B2Z-5.png)
![[干货]你必须知道的9种脉冲电子围栏联网方式](http://www.yyq16.com/uploads/allimg/190609/1226263139-1.png)
电子围栏控制键盘的RS485输出接口,一方面通过RS232/RS485转换模块连接电脑,另一方面通过信号线连接脉冲电子围栏主机,每条RS485总线最多可以连接16台单防区脉冲电子围栏主机(或者8台双防区脉冲电子围栏主机),RS485总线长度不能超过1200米,此时,信号线型号推荐使用:RVVP2*1.0或者RVS2*1.0,电源线型号推荐使用:RVV2*1.0或RVS2*1.0。
如果RS485总线长度超过1200米,要加一只RS485中继器(有源型)延长总线长度最远到2400米,此时,信号线型号推荐使用:RVVP2*1.5或者RVS2*1.5,电源线型号推荐使用:RVV2*1.5或RVS2*1.5。
![[干货]你必须知道的9种脉冲电子围栏联网方式](http://www.yyq16.com/uploads/allimg/190609/1226262646-6.png)
![[干货]你必须知道的9种脉冲电子围栏联网方式](http://www.yyq16.com/uploads/allimg/190609/1226263139-1.png)
1、当脉冲电子围栏防区数小于等于8时,可以使用一块8路的继电器联动模块。报警时,第1防区的报警信号跟8路继电器联动模块的第1路开关量相对应,其余路数相同道理。然后每1路开关量跟视频矩阵对应的输入接口连接。
![[干货]你必须知道的9种脉冲电子围栏联网方式](http://www.yyq16.com/uploads/allimg/190609/1226263554-7.png)
![[干货]你必须知道的9种脉冲电子围栏联网方式](http://www.yyq16.com/uploads/allimg/190609/1226263139-1.png)
![[干货]你必须知道的9种脉冲电子围栏联网方式](http://www.yyq16.com/uploads/allimg/190609/12262C049-8.png)
![[干货]你必须知道的9种脉冲电子围栏联网方式](http://www.yyq16.com/uploads/allimg/190609/1226263139-1.png)
当一个项目需要使用2路RS485信号时,可以采用:电脑管理软件——网络交换机——–TCP/IP转RS485模块的方式实现。每路RS485总线最长1200米,加RS485中继器后,单路RS485总线最长2400米。2路RS485总线(在不加RS485中继器时)加起来信号线长度可以到2400米,如果每路RS485总线都各加一只RS485中继器,则信号线长度最长4800米。
![[干货]你必须知道的9种脉冲电子围栏联网方式](http://www.yyq16.com/uploads/allimg/190609/12262C448-9.png)
![[干货]你必须知道的9种脉冲电子围栏联网方式](http://www.yyq16.com/uploads/allimg/190609/1226263139-1.png)
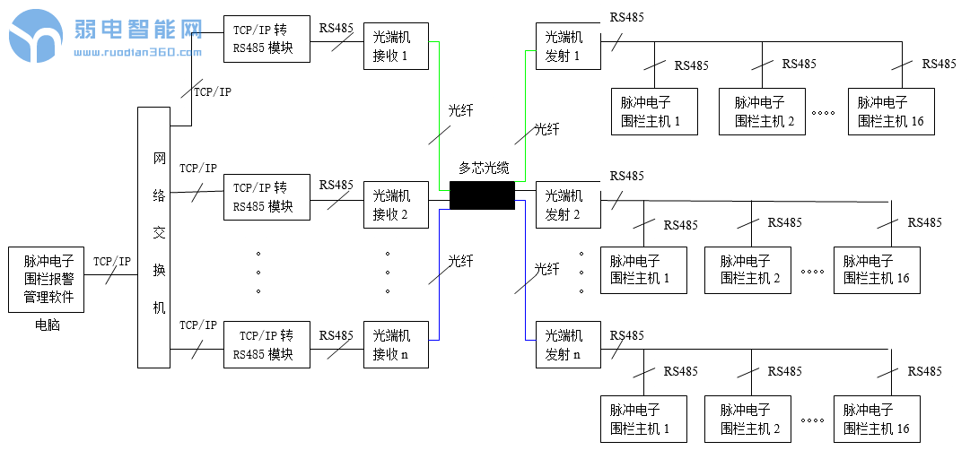
当某项目周界长度大于5000米时,或者周界防区距离监控中心超过5000米时,都需要利用光端机传输RS485信号,每一路RS485都可以连接最多16个防区。光端机发射机和光端机接收机之间可以使用光缆连接,光缆长度最多可以达到18KM。
![[干货]你必须知道的9种脉冲电子围栏联网方式](http://www.yyq16.com/uploads/allimg/190609/12262C429-10.png)
![[干货]你必须知道的9种脉冲电子围栏联网方式](http://www.yyq16.com/uploads/allimg/190609/1226263139-1.png)
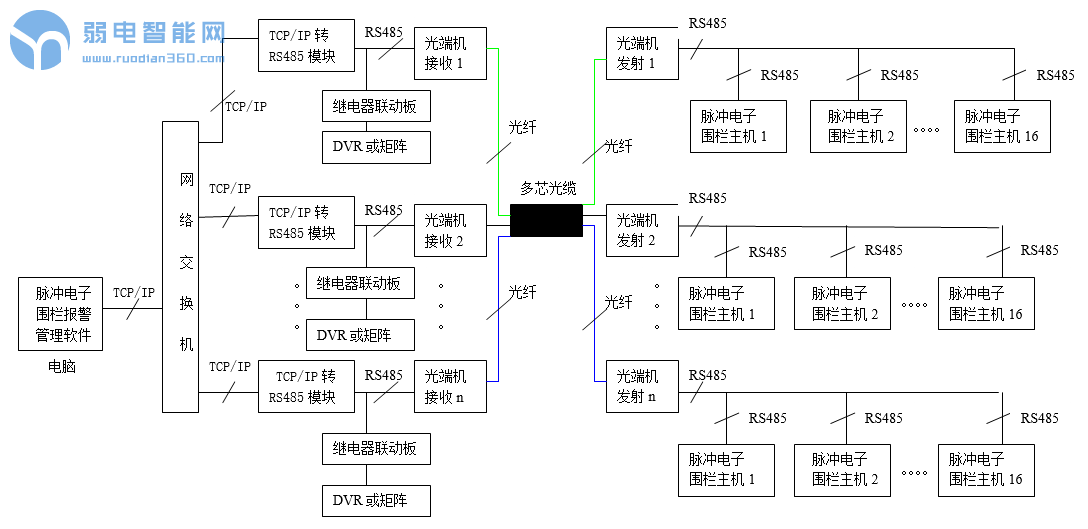
七、使用网络交换机、TCP/IP转RS485模块、继电器联动板和光端机组网
当某项目周界长度大于5000米时,或者周界防区距离监控中心超过5000米时,都需要利用光端机传输RS485信号,每一路RS485都可以连接最多16个防区。光端机发射机和光端机接收机之间可以使用光缆连接,光缆长度最多可以达到18KM,同时使用8路继电器联动板可以实现跟视频监控系统的联动。
![[干货]你必须知道的9种脉冲电子围栏联网方式](http://www.yyq16.com/uploads/allimg/190609/12262620D-11.png)
![[干货]你必须知道的9种脉冲电子围栏联网方式](http://www.yyq16.com/uploads/allimg/190609/1226263139-1.png)
八、使用公用电话网方式完成报警信号的传输接收和管理
当需要周界安防保护的场所距离上级监控中心非常远,不能够施工布线进行有线报警信号传输的情况下,可以借助公用电话网进行报警信号的传输接收和管理。每一台SK-239K电话联网报警主机最多可以连接8个有线防区和8个无线防区。
![[干货]你必须知道的9种脉冲电子围栏联网方式](http://www.yyq16.com/uploads/allimg/190609/1226264563-12.png)
![[干货]你必须知道的9种脉冲电子围栏联网方式](http://www.yyq16.com/uploads/allimg/190609/1226263139-1.png)
当需要周界安防保护的场所距离上级监控中心非常远,不能够施工布线进行有线报警信号传输的情况下,可以借助GSM/CDMA进行报警信号的传输接收和管理。每一台SK-239K型GSM/CDMA短信报警主机内置一张手机卡,最多可以连接8个有线防区和8个无线防区。
![[干货]你必须知道的9种脉冲电子围栏联网方式](http://www.yyq16.com/uploads/allimg/190609/1226261I3-13.png)
![[干货]你必须知道的9种脉冲电子围栏联网方式](http://www.yyq16.com/uploads/allimg/190609/1226263139-1.png)
